Поставки промышленного оборудования
Плата Brahma MI860 (16021804)
Плата Brahma MI860 (16021804)
Brahma
Brahma
Плата Brahma MI860 (16021804)
Плата Brahma MI860 (16021804)
Артикул:16021804
Характеристики
Бренды
Brahma
Все характеристики
разработана для обеспечения безопасности и контроля температуры в конденсационных газовых котлах с предварительным смешиванием.
Все описание
0
В наличии
В корзине
sales@prom-elec.com
8-800-350-57-63
+7-958-623-59-59 (Whatsapp)
Обратная связь
Заказать оборудование:

Москва: В наличииСанкт-Петербург: В наличииКазань: В наличии

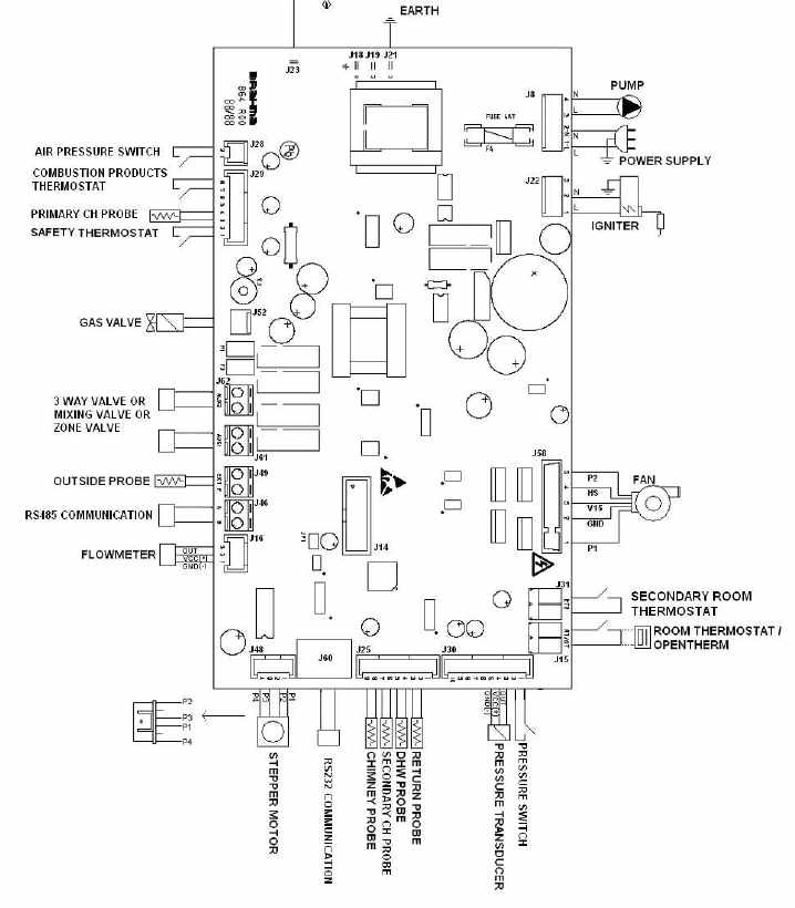
Плата управления Brahma MI860 (16021804) разработана для обеспечения безопасности и контроля температуры в конденсационных газовых котлах с предварительным смешиванием.

Плата Brahma MI860 (16021804) обладает следующими функциями:

  • Для двойного электрода розжига;
  • Внешнее устройство высокой эффективности зажигания (основной источник питания).
  • Возможность многократных попыток зажигания.
  • Электрический или ручной сброс.
  • Контроль компонентов котла (установка циркуляционного насоса, вентилятора, газового клапана, реле потока, реле давления воздуха, термостаты и т.д.);
  • Органы управления подключены к материнской плате с помощью плоского кабеля;
  • Использование до 6 температурных зондов;
  • Регулировка температуры Функция управления с помощью микроконтроллера;
  • Модуляция пламени с помощью пропорционального, интегрального и производной электронной системы (PID);
  • Дифференцировать регулировка температуры воды в режиме отопления и внутреннего режима;
  • Регулируемая котла макс. теплоемкость в режиме обогрева;
  • Приоритет внутреннего режима с помощью переключателя расходомер / потока;
  • Функции после продувки;
  • Система EMC (фильтр против электромагнитных помех);
  • Скорость насоса модуляции в соответствии с особенностями установки;
  • Варистор защищает систему от перепадов напряжения, которые могут быть получены в электросети;

Manual Brahma MI860 (16021804) (en)

Бренды
Brahma
Отзывов ещё нет — ваш может стать первым.

Помогите другим пользователям с выбором - будьте первым, кто поделится своим мнением об этом товаре.

phone